服务热线
彩运网cy123136-7911-1256
    
        产品简介:
彩运网cy123非金属柔性补偿器又叫非金属织物补偿器,结构:构成其工作主体的弹性元件是非金属材质,通常是纤维织物,所以又称织物补偿器(膨胀节、伸缩节)。 非金属柔性补偿器用途:非金属柔性补偿器可补偿轴向、横向、角向,具有无推力、简化支座设计、耐腐蚀、耐高温、消声减振等特点,特别适用于热风管道及烟尘管道。
                    销售热线:
                    
                    
                        13679111256
                    
                
产品介绍
名称:非金属柔性补偿器
    非金属柔性补偿器又叫非金属织物补偿器,结构:构成其工作主体的弹性元件是非金属材质,通常是纤维织物,所以又称织物补偿器(膨胀节、伸缩节)。 
    非金属柔性补偿器用途:非金属柔性补偿器可补偿轴向、横向、角向,具有无推力、简化支座设计、耐腐蚀、耐高温、消声减振等特点,特别适用于热风管道及烟尘管道。 
    非金属柔性补偿器连接方式:1、法兰连接2、接管连接 
彩运网cy123
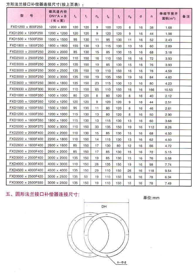
    非金属柔性补偿器类型:1、直筒型 2、复式 3、角向型 4、方型 一、
产品特点
 非金属柔性补偿器特点: 
1、补偿热膨胀:可以补偿多方向,大大优于只能单式补偿的非金属补偿器。 
2、补偿安装误差:由于管道连接过程中,系统误差再所难免,纤维补偿器较好的补偿了安装误差。 
3、消声减振:纤维织物、保温棉体本身具有吸声、隔震动传递的功能,能有效的减少锅炉、风机等系统的噪声和震动。 
4、无反推力:由于主体材料为纤维织物,无力的传递。用纤维补偿器可简化设计,避免使用大的支座,节省大量的材料和劳动力。 
5、良好的耐高温、耐腐蚀性:选用的氟塑料、有机硅材料具有较好的耐高温和耐腐蚀性能。 6、密封性能好:有比较完善的生产装配系统,纤维补偿器可保证无泄露。 
7、体轻、结构简单、安装维修方便。 
8、价格低于金属补偿器、质量优于进口产品,价格是进口产品的1/2——1/5 
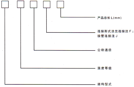
二、型号示例: 

例:(1)FXDA4500×4000F400 表示方形非金属补偿器,长期工作≤100℃,内壁为4500×4000mm,法兰连接,产品长度400mm 
    (2)YXDB800F250 表示圆形非金属补偿器,长期工作≤200℃,内径为DN800mm,法兰连接的补偿器,长度为250mm
产品性能


 

 
上一篇:
双波补偿器(圆形)下一篇:
XB型风道纤维织物补偿器(圆形)联系人: 李经理
电话: 13679111256
QQ:603033916
座机: 02983331833
彩运网cy123地址: 西安市未央区大明宫北辰五金批发基地1区7排11-14号
                扫一扫关注我们